新闻动态

  • WAX-100系列压差变送器校准办法

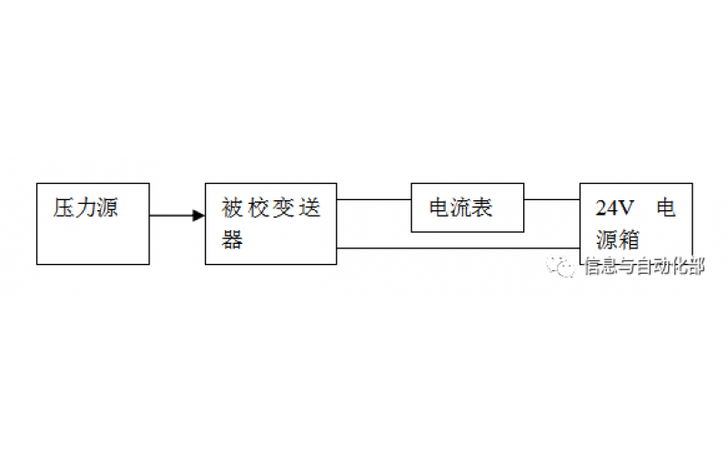
    WAX-100系列压差变送器校准办法 本办法适用于本公司生产现场运行中、简单修理后及新购进的压差变送器的校准。

    2022-03-21 九游体育在线注册,九游体育(中国)

  • YTC阀门定位器调试方法

    YTC阀门定位器调试方法

    2022-03-20 九游体育在线注册,九游体育(中国)

  • 费希尔(FISHER)阀门定位器调试方法

    费希尔(FISHER)阀门定位器调试方法

    2022-03-20 九游体育在线注册,九游体育(中国)

  • ABB阀门定位器调试方法

    ABB阀门定位器调试方法

    2022-03-19 九游体育在线注册,九游体育(中国)

  • CCS系统强制和恢复操作步骤

    CCS系统强制和恢复操作步骤

    2022-03-19 九游体育在线注册,九游体育(中国)

  • CCS的基本操作

    CCS的基本操作

    2022-03-19 九游体育在线注册,九游体育(中国)

  • SIS旁路及强制基本操作

    SIS旁路及强制基本操作

    2022-03-19 九游体育在线注册,九游体育(中国)

  • DCS系统操作步骤

    电脑热启动:同时按CTRL+ALT+DEL或冷启动电脑电源 ,如果是操作站会默认进入计算机用户oper,进入后休眠90秒,自动进入用户选择,默认OPER或SUPV 输入密码OPER1或SUPV1即可

    2022-03-19 九游体育在线注册,九游体育(中国)

首页
产品
新闻
联系